消防改造
消防維保
主機維修
聯系我們
- 聯系人:郭經理
- 傳真:010-69552656
- 電話:400-0346-119
- 電話:010-57113119
- 郵箱:506665119@qq.com
- 地址:北京通州區新華北路117號
海灣GST-LD-8318啟停按鈕結構特征、安裝與布線
來源:消防維保 時間:2018-10-09 13:42:13
海灣8318啟停按鈕完整型號為GST-LD-8318,本文將重點介紹海灣GST-LD-8318外形勢圖、接線端子圖以及應用示意圖。
GST-LD-8318緊急啟停按鈕的外形示意圖如圖1所示。

圖1
按鈕底殼與上蓋之間采用插接方式,通過兩個螺釘鎖緊(如圖2所示),底殼底部有安裝孔,安裝時將底殼安裝在86H50型預埋盒上,安裝方式見圖3,安裝孔距如圖4所示。

圖2

圖3
GST-LD-8318緊急啟停按鈕端子示意圖如圖4所示。
Z1、Z2:無極性信號總線輸入。
K1、K2:啟動無源常開輸出。

圖4
布線要求:信號總線采用截面積不小于1.0mm2的雙絞線。
GST-LD-8318緊急啟停按鈕應用方法
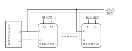
按鈕采用兩線制與氣體滅火控制器連接,允許多10只按鈕(如果該回路中還配接有GST-LD-8316手自動轉換開關,則轉換開關和按鈕一共多可以接10只)同時控制同一氣體滅火鋼瓶,當多只按鈕連接時需采用并聯連接,如圖5所示(圖中的N≤10)。

圖5
北京消防維保范圍
-
一、檢查建筑消防設施電源開關、管道閥門、均應指示正常運行位置,并標識開、關的狀態;對需要保持常開或常閉狀態的閥門,應當采取鉛封、標識等限位措施。
二、檢查消防供配電設施:消防電源工作狀態,自備發電設備狀況,消防配電房、發電機房環境,消防電源末端切換裝置工作狀態。
三、檢查消防供水設施:消防水池外觀,消防水箱外觀,消防水泵及控制柜工作狀態,穩壓泵、增壓泵、氣壓水罐工作狀態,水泵結合器外觀、標識,管網控制閥門啟閉狀態,泵房工作環境。
四、消防系統中各子系統的服務工作范圍

